聯系歐切斯:
銷售熱線:400-800-8171
上海歐切斯實業有限公司
上海市閔行區蓮花南路1929號飛奧科創園309室
總部電話:021-61611461-8044
傳真號碼:021-61267005
郵箱:cnsales@euchips.com
新聞中心
常見調光小知識,這里給你科普了!
來源: 2024-07-29
1、I類,II類,III類燈具
CLASS I類燈具:
除了基本絕緣為電擊保護措施外,還采用了其它如接地等保護性措施的燈具。
CLASS II類燈具:
采取雙重絕緣或增加絕緣為電擊保護措施的燈具,不需要接地。其絕緣效果不依賴于接地或安裝條件。
CLASS III類燈具:
使用特低安全電壓為防電擊保護的燈具,不允許接地。

2、一類電源,二類電源
根據歐規標準,Class I類電源有保護接地,Class II類電源沒有保護接地。有時候Class II類電源,實際應用在I類燈具上,即電源不接地,但是燈具外殼接地,需要特別注意整燈的傳導輻射是否能滿足認證要求。
根據美規標準,Class 2類電源要求電源必須是隔離電源,輸出電壓低于60Vdc,功率小于100W,且異常狀態下功率≤150W。
請注意歐規標準里是I和II, 美規標準是1和2。
3、恒壓電源,恒流電源
恒=恒定、持久
壓=電壓 恒壓=電源的輸出電壓是恒定的
流=電流 恒流=電源的輸出電流是恒定的


如何為燈具選擇恒壓還是恒流電源?
首先確定燈具是恒壓還是恒流,可以根據燈具標注的參數來進行判斷, 如標注的輸入電壓為DC12V/24V,即為恒壓燈具,則選擇恒壓調光電源進行調光,常見恒壓燈具:燈帶、燈條、洗墻燈、地埋燈、斗膽燈等。
如果燈具標注輸入電流為恒值,如600mA,輸入電壓為范圍值,如12-20V 即為恒流燈具, 則選擇恒流調光電源進行調光, 常見恒流燈具:筒燈、射燈、面板燈、吸頂燈、線性燈、投光燈等。
4、隔離電源,非隔離電源
隔離電源:
轉換過程是“電—磁—電”。
使用變壓器將高壓通過變壓器將電壓降到較低的電壓,然后再整流成直流電輸出。
非隔離電源:
轉換過程是“電—電” 使用高壓通過電感等元器件進行降后整流成直流電輸出。
兩者對比:

5、四大經典調光
DALI調光
優點:調光精準 單燈單控 雙向通訊 抗干擾能力強
缺點:價格高 調試復雜
0/1-10V
優點:調光效果好 兼容性高 精度高 性價比高
缺點:布線繁瑣(布線需要增加信號線 )
可控硅調光:
優點:布線方便 成本低
缺點:適配性低 兼容性低
DMX調光:
優點:調光精準 變幻效果豐富
缺點:布線、地址編寫繁瑣 調試復雜

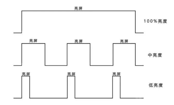
6、模擬調光,數字調光

模擬調光:
根據相應載荷的變化來調制晶體管基極或MOS管柵極的偏置,來實現晶體管或MOS管導通時間的改變,從而實現開關穩壓電源輸出的改變。
模擬調光以切相調光和0/1-10V為代表。

數字調光:
利用簡單的數字脈沖,反復開關白光LED驅動器的調光技術。調光控制系統只需要提供寬、窄不同的數字式脈沖,即可簡單地實現改變輸出電流,從而調節白光LED的亮度。
數字調光以DMX和DALI為代表。

7、前切,后切調光
切相調光分為前沿切相調光和后沿切相調光。前沿切相調光
通常采用可控硅作為開關器件,又稱為可控硅調光器,前沿切相調光器調光成本低。

后沿切相調光
一般使用MOSFET作為開關器件,理論上匹配性更好。

8、0-10V,1-10V調光
電源設計帶有控制芯片,在接0-10V或者1-10V的調光器時,通過0/1-10V電壓變化,改變電源輸出電流。

當0-10V調光器調到最大10V時,燈具滿亮度輸出。當0-10V調光器調制到0時,關閉燈具輸出。
0-10V與1-10V調光的區別:燈具的啟亮和關斷電壓不同,0-10V調光在0.3V時啟亮,低于0.3V關閉燈具輸出; 1-10V調光在0.7~0.8V啟亮,信號低于0.6V關閉燈具輸出。
9、DALI DT6,DT8
調光需要一個通道來實現控制,調色溫也需要一個通道來實現控制,同時調光和調色溫則需要兩個通道來實現。DT6驅動程序是單地址單通道,如果需要調光調色溫,則需要兩個地址來控制;DT8驅動程序是單地址雙通道,如果調光調色溫,一個地址來控制即可。

10、各國電壓
大部分的高電壓國家(輸入電壓一般為220-240V),包括歐盟、紐澳、中國、中東地區、大部分亞洲國家(除日本和臺灣等低壓地區);對于以美國為代表的需要低電壓或者全電壓輸入的國家:AC100V(日本)、AC110V(美國民用電壓、臺灣、哥倫比亞)、AC120V(哥斯達黎加、委內瑞拉)、AC125V(墨西哥)、AC277V(美國工業電壓),電源輸入電源須做到AC100-277V(額定范圍)。
下圖顯示了世界各地區的電源電壓(AC)。有時,同一國家的輸入電壓因不同城市或不同地域可能不同,因此在使用之前,建議請先與客戶確認。

了解更多智能調光, 請聯系歐切斯當地經銷商, 或撥打全國服務熱線: 400-800-8171
標簽:
- 相關新聞:
- 歐切斯KNX全場景智控系統,創造無限美好智慧生活[2025-09-01]
- 歐切斯CASAMBI無線智能照明系統,讓無線更無限[2025-07-21]
- 發現歐切斯之旅,走進世界會客廳,邂逅燈光與建筑的浪漫交響[2025-06-23]
- 光亞展完美收官-歐切斯攜光而來,載譽而歸!共鑒高光時刻[2025-06-13]
- 光亞展邀請函-歐切斯誠邀與您相約2025廣州國際照明展覽會[2025-05-19]
- 一文讀懂歐切斯產品型號,輕松選型不再難![2025-05-12]
- 發現歐切斯之旅,為嘉格納“嘉府”點亮非凡之光[2025-04-27]
- 歐切斯小講堂:不懂PWM調光?看這一條就夠了![2025-03-31]